液压架空乘人装置产品的类型,按抱索器型式分为:煤矿固定抱索器架空乘人装置、煤矿大坡度可摘挂抱索器架空乘人装置、煤矿活动抱索器架空乘人装置。

煤矿大坡度可摘挂抱索器液压架空乘人装置型号
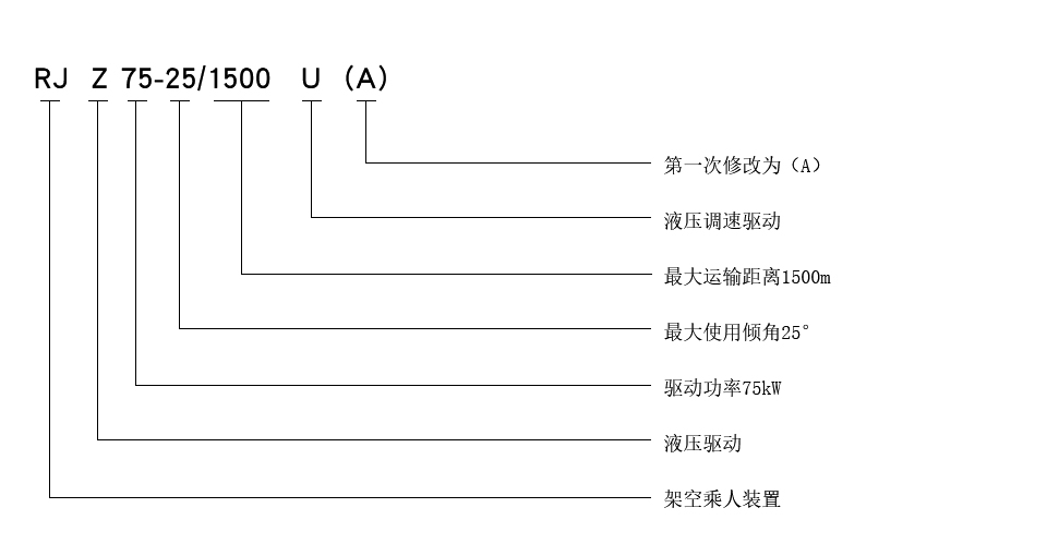
示例:驱动方式为液压调速驱动,张紧方式为重锤张紧,制动方式为液压制动,驱动功率为75kW,最大适用倾角为25°,最大运输距离为1500m的煤矿固定抱索器液压架空乘人装置表示如下:

手机:13280082001 电话:0537-2208001 EMAIL:269628658@qq.com
公司地址:山东济宁国家高新技术产业园
Copyright © 2018-2020 济宁卓力工矿机械设备有限公司 鲁ICP备13002216号-3 xml地图
联系电话
微信扫一扫
